mlhovky - Punto II, r.v. 2000
Moderátoři: peta.smolik, mad mike, Matto, Katy
- šutr
- Fiaťák
- Příspěvky: 107
- Registrován: 07 říj 2011, 10:45
- Bydliště: České Budějovice
- Kontaktovat uživatele:
mlhovky - Punto II, r.v. 2000
Zdar, mám problém, přestala mi svítit levá přední mlhovka ve světle a žárovkou to není, na pravé straně svítí mlhovka bez problémů. Koukal jsem a pojistka je jen jedna pro obě mlhová světla, takže tou to nebude. Nevíte čím to může být, kde může být chyba? Dík za info. 
Fiat Punťo II, 1.2 16V - 59KW, r.v. 2000
http://www.fiatclub.eu/vozidlo/fiat-punto-1057
http://www.fiatclub.eu/vozidlo/fiat-punto-1057
- Reklama
Re: mlhovky - Punto II, r.v. 2000
a skusal si so skusackou ci ti tam ide prud?
- šutr
- Fiaťák
- Příspěvky: 107
- Registrován: 07 říj 2011, 10:45
- Bydliště: České Budějovice
- Kontaktovat uživatele:
Re: mlhovky - Punto II, r.v. 2000
No zkoušel a nezkoušel. Pracně jsem vyndal světlomet a potom žárovku, zjistil jsem že ta je v pořádku, světlomet jsem vzal domů, vyměnil žárovku za jinou a vyzkoušel přes napájení 12V doma, to mi svítila, ale nenapadlo mě, že po namaontování to zase nepůjde, samozřejmě, že já vůl to nevyvyzkoušel než jsem všechno vrátil zpátky. Teď už se mi to nechce znovu rozebírat
spíš zkusím zkouknout a proměřit pojistky a hledat někde na trase do světla no.
Fiat Punťo II, 1.2 16V - 59KW, r.v. 2000
http://www.fiatclub.eu/vozidlo/fiat-punto-1057
http://www.fiatclub.eu/vozidlo/fiat-punto-1057
Re: mlhovky - Punto II, r.v. 2000
A musím vyberať svetlo keď chcem pozrieť žiarovku v ľavej hmlovke
Punto II 1.2 16V HLX,r.v.2001,5.dv.,
Re: mlhovky - Punto II, r.v. 2000
Světo vyndávat nemusíš,ale musíš ho odšroubovat z vrchu 2šrouby a ze předu1šroub,potom šrouby na poj.skříňi a trochu ji vysunout nahoru.Světlo povytáhnout ven.drago47 píše:A musím vyberať svetlo keď chcem pozrieť žiarovku v ľavej hmlovke
FIAT PUNTO MK ll HLX 1,9 JTD 80/59KW. 9.99 5 dv.šedostříbr.meta.
Re: mlhovky - Punto II, r.v. 2000
Dakujem pekne už som sa bal ,nemam kde ho vyberať a nesvieti iba jedna tak prv chcem zistiť či to nieje len žiarovka a keď nie?Poistka je tam asi na obe jedna že?
Punto II 1.2 16V HLX,r.v.2001,5.dv.,
Re: mlhovky - Punto II, r.v. 2000
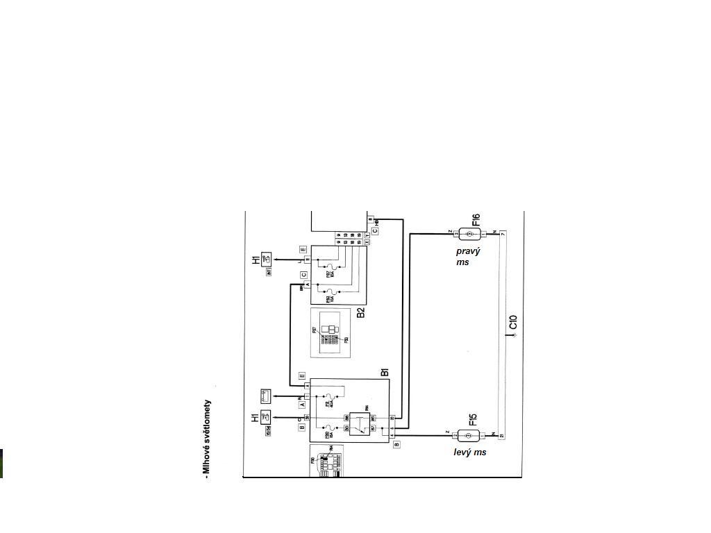
Ano je tam jedna pojistka F30/15A, a rele R14,závada je zřejmě v té objímcce (zarezlá kostra.)
FIAT PUNTO MK ll HLX 1,9 JTD 80/59KW. 9.99 5 dv.šedostříbr.meta.
Re: mlhovky - Punto II, r.v. 2000
- Přílohy
-
- Přední mlhová světla.JPG (32.74 KiB) Zobrazeno 4201 x
FIAT PUNTO MK ll HLX 1,9 JTD 80/59KW. 9.99 5 dv.šedostříbr.meta.
Re: mlhovky - Punto II, r.v. 2000
Prepáč ale neviem čo myslíš dnes som sa k nej nedostal lebo som robil mechanizmus stieračov bol zhrdzavený a trepalo ho premazať lebo mi sekalo zo stieračmi.A žiarovka tam ide aka?Ale asi H1 keď sa nemýlim.A ďakujem vidím že pomôžeš keď môžeš a že sa vyznáš keď to skontrolujem tak potom dám vedieť keď to nebude žiarovka alebo ta hrdza niekde a nebudem si vedieť dat radyJaroslav1 píše:Ano je tam jedna pojistka F30/15A, a rele R14,závada je zřejmě v té objímcce (zarezlá kostra.)
Punto II 1.2 16V HLX,r.v.2001,5.dv.,
Re: mlhovky - Punto II, r.v. 2000
Zdravím ta žárovka je H3,a má jeden drát na konektor,kde by jsi měl po zapnutí př.mlhovek naměřit 12V a objímka je na kostru a právě tam to bývá zarezlý.drago47 píše:Prepáč ale neviem čo myslíš dnes som sa k nej nedostal lebo som robil mechanizmus stieračov bol zhrdzavený a trepalo ho premazať lebo mi sekalo zo stieračmi.A žiarovka tam ide aka?Ale asi H1 keď sa nemýlim.A ďakujem vidím že pomôžeš keď môžeš a že sa vyznáš keď to skontrolujem tak potom dám vedieť keď to nebude žiarovka alebo ta hrdza niekde a nebudem si vedieť dat radyJaroslav1 píše:Ano je tam jedna pojistka F30/15A, a rele R14,závada je zřejmě v té objímcce (zarezlá kostra.)
FIAT PUNTO MK ll HLX 1,9 JTD 80/59KW. 9.99 5 dv.šedostříbr.meta.
Re: mlhovky - Punto II, r.v. 2000
Už mi nič iné netreba vedieť ďakujem .Len sa do toho pustiť
Punto II 1.2 16V HLX,r.v.2001,5.dv.,