Este raz si dovolim byt premudrely a pozeniem to do extremu.
Osvětlení kufru
Moderátoři: peta.smolik, mad mike, Matto, Katy
Re: Osvětlení kufru
Ale no.
Tak potom si vybaveny. Prajem Ti vela uspechu pri rozoberani toho zamku. Som fakt zvedavy, co tam najdes.
Este raz si dovolim byt premudrely a pozeniem to do extremu.
Pre tie baterky moze byt nevhodna velmi nizka a vysoka teplota, mozne poskodenie a tak. Keby sa Ti nedarilo, tak si vies zapojit akekolvek svetlo, natiahnut do kufru kabel (alebo len z konektora svetla na akukolvek kostru auta) cez spinac. Bol by to kompromis medzi origo riesenim a improvizaciou, ale nemusel by si riesit baterky. Ale Ty sa rozhodnes...
Este raz si dovolim byt premudrely a pozeniem to do extremu.
Fiat Punto Classic 1.2 8V MK2B, bez tuningu, ale volam ho Puntiak
- Reklama
Re: Osvětlení kufru
Este jeden poznatok, ktory som si chcel radsej overit, aby som nezavadzal. Ked je komplet funkcny zamok a pri otvorenych 5-tych dverach budes pomaly a postupne stlacat zamok, tak po velmi kratkej drahe je pocut cvaknutie mikrospinaca. Tento ovlada osvetlenie kufra a teda to by malo zhasnut (mne staci len polozit 5-te dvere a uz spina). Ak budes zamok nadalej tlacit, tak pocut cvaknutie druhy krat. To je mikrospinac pre signalizaciu otvorenych dveri. Nasledne sa uz zaisti-zamkne zamok. Mam to odskusane aj na kontrolkach, je to tak. Ak by si cvakanie nepocul, neznamena to automaticky, ze tam nie je mikrospinac. Moze byt poskodeny.
Ak sa zamkne zamok, nezabudni ho uvolnit klucom, alebo tou packou vpravo, predtym nez zabuchnes.
Ak sa zamkne zamok, nezabudni ho uvolnit klucom, alebo tou packou vpravo, predtym nez zabuchnes.
Fiat Punto Classic 1.2 8V MK2B, bez tuningu, ale volam ho Puntiak
- fleet.admiral
- Fiaťák
- Příspěvky: 79
- Registrován: 12 kvě 2012, 07:54
- Bydliště: Ostrava
Re: Osvětlení kufru
Opět jsem se posunul. Sundal jsem kryt na víku a zjistil, že do zámku není přiveden žádný kabel. Kabel i s konektorem byl schovaný (zjevně od výroby) ve svazku, který je připojen k motorku stěrače. Jenže na zámku není žádný protikus - konektor není kam připojit. Ve vedlejším vlákně ze zámku vedou kabely - z mého nevede nic, nejsou tam ani žádné piny (zámek jsem odmontoval a prohlédl ze všech stran).
Je: Bravo II (2011) - od 8. 11. 2012; Punto I ('97) - od 7. 2. 2004; Nuova 500 (2009) - od 17. 4. 2014, Punto II (2002) - od 23. 1. 2015
Ex: Uno ('87) - 30. 3. 2003 - 7. 2. 2004; Uno Logo ('91) - 2-11 2005; Punto II (2002) - 16. 5. 2011 - 6. 4. 2014
Ex: Uno ('87) - 30. 3. 2003 - 7. 2. 2004; Uno Logo ('91) - 2-11 2005; Punto II (2002) - 16. 5. 2011 - 6. 4. 2014
Re: Osvětlení kufru
Tak to tam potom nemáš ten spínač v zámku.Zkus sehnat z vrakáče jiný zámek,jo Talián je Talián.fleet.admiral píše:Opět jsem se posunul. Sundal jsem kryt na víku a zjistil, že do zámku není přiveden žádný kabel. Kabel i s konektorem byl schovaný (zjevně od výroby) ve svazku, který je připojen k motorku stěrače. Jenže na zámku není žádný protikus - konektor není kam připojit. Ve vedlejším vlákně ze zámku vedou kabely - z mého nevede nic, nejsou tam ani žádné piny (zámek jsem odmontoval a prohlédl ze všech stran).
FIAT PUNTO MK ll HLX 1,9 JTD 80/59KW. 9.99 5 dv.šedostříbr.meta.
- fleet.admiral
- Fiaťák
- Příspěvky: 79
- Registrován: 12 kvě 2012, 07:54
- Bydliště: Ostrava
Re: Osvětlení kufru
Tak skoro vyřešeno. Díky všem, hlavně členovi bart_nj, který mi věnoval zámek s chybějícím konektorem. Po připojení konektoru se světlo rozsvítilo, takže kabely jsou v pořádku a už mi zbývá jen zámky přehodit.
Sice nechápu, proč tam zrovna ten kousek kabeláže chyběl, ale co už. Kdyby měl někdo časem stejný problém, třeba mu to pomůže při hledání příčiny. 
Je: Bravo II (2011) - od 8. 11. 2012; Punto I ('97) - od 7. 2. 2004; Nuova 500 (2009) - od 17. 4. 2014, Punto II (2002) - od 23. 1. 2015
Ex: Uno ('87) - 30. 3. 2003 - 7. 2. 2004; Uno Logo ('91) - 2-11 2005; Punto II (2002) - 16. 5. 2011 - 6. 4. 2014
Ex: Uno ('87) - 30. 3. 2003 - 7. 2. 2004; Uno Logo ('91) - 2-11 2005; Punto II (2002) - 16. 5. 2011 - 6. 4. 2014
Re: Osvětlení kufru
Zdravím , měl bych dotaz , jestli by byl někdo tak hodný a hodil mi sem odkaz na to originální osvětlení zavazadlového prostoru. Díky předem.
Fiat Punto 2 1.2 44kw
- fleet.admiral
- Fiaťák
- Příspěvky: 79
- Registrován: 12 kvě 2012, 07:54
- Bydliště: Ostrava
Re: Osvětlení kufru
Jaký odkaz myslíš, respektive co potřebuješ? Světlo je tam z výroby toto (kód 51878127): http://www.fiatdily.cz/dil/14738?Catego ... -osvetleni" onclick="window.open(this.href);return false; - a při jeho ceně je lepší ho shánět na vrakáči.
Je: Bravo II (2011) - od 8. 11. 2012; Punto I ('97) - od 7. 2. 2004; Nuova 500 (2009) - od 17. 4. 2014, Punto II (2002) - od 23. 1. 2015
Ex: Uno ('87) - 30. 3. 2003 - 7. 2. 2004; Uno Logo ('91) - 2-11 2005; Punto II (2002) - 16. 5. 2011 - 6. 4. 2014
Ex: Uno ('87) - 30. 3. 2003 - 7. 2. 2004; Uno Logo ('91) - 2-11 2005; Punto II (2002) - 16. 5. 2011 - 6. 4. 2014
Re: Osvětlení kufru
Přesně tohle ale při teto ceně opravu máš pravdu. Díky moc
Fiat Punto 2 1.2 44kw
- fleet.admiral
- Fiaťák
- Příspěvky: 79
- Registrován: 12 kvě 2012, 07:54
- Bydliště: Ostrava
Re: Osvětlení kufru
Tak jsem dneska přehodil ty zámky, operace na pár sekund, nemusí se kvůli toho ani rozdělávat vložka, stačí jen oddělat jeden šroubek. Světlo funguje, jak má. Zkontroloval jsem i to, jestli zhasíná. V zámku je skutečně slyšet sepnutí mikrospínače, ten původní ho zjevně neměl, proto tam nebyla ani kabeláž. Ještě jednou všem díky. 
Je: Bravo II (2011) - od 8. 11. 2012; Punto I ('97) - od 7. 2. 2004; Nuova 500 (2009) - od 17. 4. 2014, Punto II (2002) - od 23. 1. 2015
Ex: Uno ('87) - 30. 3. 2003 - 7. 2. 2004; Uno Logo ('91) - 2-11 2005; Punto II (2002) - 16. 5. 2011 - 6. 4. 2014
Ex: Uno ('87) - 30. 3. 2003 - 7. 2. 2004; Uno Logo ('91) - 2-11 2005; Punto II (2002) - 16. 5. 2011 - 6. 4. 2014
-
MartasBrno
- Začátečník
- Příspěvky: 8
- Registrován: 08 čer 2015, 20:32
Re: Osvětlení kufru
Ahoj, mohl by jsi prosím dát foto zámku bez a s kablíkem, jestli jsi si to fotil? Snad není dva roky taková doba, no uvidíme
Díky
- SpiritWolker
- Všeználek
- Příspěvky: 1338
- Registrován: 11 dub 2008, 00:56
- Bydliště: Bratislava
Re: Osvětlení kufru
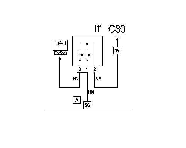
Pridavam obrazok - shemu zapojenia mikrospinačov v zamku kufra
člen ixoxi podrobne opisal ako otestovat mikrospinače podla sluchu
ja len pridam že možte podla schémy skontrolovat multimetrom
konektor zamku je schovany pod plastovim tapacirom
na obrazku vlavo dole je oznacenie pinov konektora
1. kontrolka otvorenych dverí - ked je mikrospinač zapnuty (otvorene dvere) tak svieti kontrolka na palubke
2. zem - kostra auta (minus pol baterie)
3. osvetlenie kufra - ked je mikrospinač zapnuty (otvorene dvere) tak svieti osvetlenie kufra
pri otvorenom kufri zmerate multimetrom piny 2-1 a 2-3,
ak sa pokazí mikrospinač otvorenych dvery tak to si večšinou ani nevšimnete
ak sa pokazí mikrospinač osvetlenia tak to večer vidite hned .)
mikrospinač osvetlenia sa da vymenit ale je potrebne rozobrat zamok ako je na fotkach
fotky som si požičal z ineho fora, dufam že ma autor neukamenuje .)
fumkčnost mikrospinačov zamku možte overit aj pri otvorenych dverach
zoberete si skrutkovač s zatlačite ho do zamku, zamok za zamkne
zamok otvorite pačkou na boku zamku
člen ixoxi podrobne opisal ako otestovat mikrospinače podla sluchu
ja len pridam že možte podla schémy skontrolovat multimetrom
konektor zamku je schovany pod plastovim tapacirom
na obrazku vlavo dole je oznacenie pinov konektora
1. kontrolka otvorenych dverí - ked je mikrospinač zapnuty (otvorene dvere) tak svieti kontrolka na palubke
2. zem - kostra auta (minus pol baterie)
3. osvetlenie kufra - ked je mikrospinač zapnuty (otvorene dvere) tak svieti osvetlenie kufra
pri otvorenom kufri zmerate multimetrom piny 2-1 a 2-3,
ak sa pokazí mikrospinač otvorenych dvery tak to si večšinou ani nevšimnete
ak sa pokazí mikrospinač osvetlenia tak to večer vidite hned .)
mikrospinač osvetlenia sa da vymenit ale je potrebne rozobrat zamok ako je na fotkach
fotky som si požičal z ineho fora, dufam že ma autor neukamenuje .)
fumkčnost mikrospinačov zamku možte overit aj pri otvorenych dverach
zoberete si skrutkovač s zatlačite ho do zamku, zamok za zamkne
zamok otvorite pačkou na boku zamku
Naposledy upravil(a) SpiritWolker dne 03 zář 2017, 15:47, celkem upraveno 1 x.
Opravujem servo-riadenia Fiat Punto II, Punto Grande EVO, Panda
Servo-motory Punto II (188 rv1999-2003) cena 50e/1400kč posielam aj poštou
SK mobil +421 905 642 805
CZ mobil +420 739 929 544
alebo napište spravu
- SpiritWolker
- Všeználek
- Příspěvky: 1338
- Registrován: 11 dub 2008, 00:56
- Bydliště: Bratislava
Re: Osvětlení kufru
mikrospinač osvetlenia sa da vymenit ale je potrebne rozobrat zamok ako je na fotkach
fotky som si požičal z ineho fora, dufam že ma autor neukamenuje .)
fotky som si požičal z ineho fora, dufam že ma autor neukamenuje .)
- Přílohy
-
- img,IMG_482dc6a038283918.jpg (211.16 KiB) Zobrazeno 14201 x
-
- img,IMG_482dbf94e09cf6061.jpg (175.59 KiB) Zobrazeno 14201 x
-
- img,IMG_482dbbf9753182597.jpg (208.99 KiB) Zobrazeno 14201 x
Opravujem servo-riadenia Fiat Punto II, Punto Grande EVO, Panda
Servo-motory Punto II (188 rv1999-2003) cena 50e/1400kč posielam aj poštou
SK mobil +421 905 642 805
CZ mobil +420 739 929 544
alebo napište spravu
Re: Osvětlení kufru
Caute. V kufri mojho Punta 188 pod tapacirom som od zamku sledoval drot k svetlu ktore tam namotnoval predosli majitel a nefungovalo. Po "ceste" som nasiel zapojene rele
SIEMENS V23134-A52-X137. Po jeho vytiahnuti samozrejme zmena vo svieteni v kufri, ale aj vsetko ostatne funguje korektne. Predpokladam teda, ze je tam prave kvoli osvetleniu a nefunguje. Je nejake lacnejsia alternativa za ktoru ho mozem vymenit?
SIEMENS V23134-A52-X137. Po jeho vytiahnuti samozrejme zmena vo svieteni v kufri, ale aj vsetko ostatne funguje korektne. Predpokladam teda, ze je tam prave kvoli osvetleniu a nefunguje. Je nejake lacnejsia alternativa za ktoru ho mozem vymenit?
- SpiritWolker
- Všeználek
- Příspěvky: 1338
- Registrován: 11 dub 2008, 00:56
- Bydliště: Bratislava
Re: Osvětlení kufru
xxx9955 - pozdravujem, tažko povedat ako predosli majitel naplanoval použitie rele. museli by ste do schémy dokreslit aktualne zapojenie rele. rele bude obycajne auto rele ktore vybral z neakeho ineho auta. na boku rele je schema zapojenia rele.
nerozumiem tomuto: Po jeho vytiahnuti samozrejme zmena vo svieteni v kufri, ale aj vsetko ostatne funguje korektne.
po jeho vytiahnuti svieti svetlo po otvoreni kufra?
nerozumiem tomuto: Po jeho vytiahnuti samozrejme zmena vo svieteni v kufri, ale aj vsetko ostatne funguje korektne.
po jeho vytiahnuti svieti svetlo po otvoreni kufra?
Opravujem servo-riadenia Fiat Punto II, Punto Grande EVO, Panda
Servo-motory Punto II (188 rv1999-2003) cena 50e/1400kč posielam aj poštou
SK mobil +421 905 642 805
CZ mobil +420 739 929 544
alebo napište spravu